Unutarnje ili kuĆne instalacije
Unutarnje (kućne) plinske instalacije postavljaju se vodoravno i okomito na zidove i stropove, a promjene smjera treba izvoditi u obliku lukova. Cijevi se u pravilu polažu nadžbukno, rijeđe u kanalima. Kod polaganja u kanalima, mora se ostvariti njihove provjetravanje po odsjecima, katovima ili u cjelini pri čemu površina otvora za dovod i odvod zraka treba biti najmanje 10 cm 2. Ipak, provjetravanje nije potrebno ako su kanali posve ispunjeni neutralnim materijalom postojanog oblika. Unutarnje cijevne instalacije, vođene kroz neprovjetravane šupljine, moraju se postavljati u zaštitne cijevi, što je slučaj i kod prolaska kroz stropove ili podove između katova. Takve cijevi moraju biti izvedene od materijala postojanog na koroziju ili zaštićene od nje. Ako se pak instalacije polažu u spušteni strop, mora se omogućiti njegovo provjetravanje pomoću koncentričnih otvora uz cijev na obodnim zidovima ili dva dijagonalno postavljena ventilacijska otvora.
Priključci trošila mogu biti:
- čvrsti, koji se sastoje od plinske slavine navojno spojene na ogranak te čvrste ili savitljive cijevi između slavine i trošila, pri čemu je razdvajanje priključka moguće samo alatom
- slobodni, koji se sastoje od: specijalne ili standardne slavine rastavljati rukom, savitljive (čelične ili armirane gumene) cijevi te spoja na plinsko trošilo (ne na ložište!), pri čemu se spoj savitljive cijevi i slavine ispred trošila može rastaviti rukom, a konstruiran je tako da pri tome ne može doći do istjecanja plina.

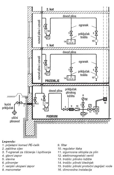
Primjer unutarnje kućne instalacije